一、概述
HZJ 系列管夹是目前国内管夹中综合指标最佳的系列产品。适用于液压、润滑、气动和高压水系统管子的固定。系 统工作压力可达 40MPa;工作温度 -40~+250℃;适用管子外径范围较宽,可从φ 6mm 至φ 426mm。尤其对于具有振动源区域更经济合理又安全可靠。它广泛应用于冶金、矿山、化工、煤炭、重型机械、工程机械和农业机械等行业的液压、润滑、气动和高压水系统管路。
二、特点
1、HZJ 系列管夹具有抗振动、抗冲击、夹持力强度高、重量轻、耐腐蚀、耐高温、使用寿命长等特点、管夹主体 材料采用高牌号球墨铸铁精铸而成;夹持面衬垫胶圈(板)材料根据工作温度确定:工作温度小于或等于 100℃时,采 用普通橡胶;工作温度大于 100℃小于 150℃时,采用丁氰橡胶,工作温度大于 150℃小于 250℃时,采用氟橡胶制造。底板材料采用整体钢板制造,确保了底板与管夹、底板与基面(支架)或机体的连接强度。管夹与底板连接采用两只螺栓(螺柱)紧固,便于维修或保养时的拆装。
2、HZJ 系列管夹与国内外的塑料管夹、铝合金管夹、钢(钢板)管夹相比,使用寿命是塑料管夹的 50 倍,是铝合金管夹的 30 倍,是钢板管夹的 15 倍。
3、HZJ 系列管夹现有 22 个规格,62 种管径,适用管子外径为φ 6mm~φ 426mm。
4、根据水平排列固定管子的数量不同,每种规格有两类管夹,即单管夹和双管夹;根据管夹与基面(支架)或机 体连接方式不同,每种规格的管夹有带底板和不带底板两种。
5、根据管子上下排列的层数不同,同一规格的管夹有单层和双层两种,如排列需超出双层以上的层数时,订货时请提出,上层管夹数量应等于或小于下层管子数。
6、HZJ 系列管夹外表面涂黑色或黄色油漆,亦可根据用户需要涂油漆。
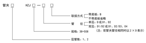
三、型号说明
1、型号:
.jpg)
2、标记示例:
(1)单管夹,单层,管径D=18,带底板
管夹1HZJ50-18B
(2)单管夹,双层,上层管径D1=18,下层管径D2=22,带底板
管夹1HZJ50-18/22B
(3)双管夹,单层,管径不同,D1=18,D2=22,带底板
管夹2HZJ50-18、22B
(4)双管夹,单层,管径相同,D1=D2=18,带底板
管夹2HZJ50-2×18B
(5)双管夹,单层,管径相同,D1=D2=18,不带底板
管夹2HZJ50-2×18
(6)双管夹,双层,管径不同,上层管径D1=16,D2=18,下层管径D2=20,D4=22,带底板
管夹2HZJ-16、18/20、22B
(7)双管夹,双层,每层管径相同,上层管径D1=D2=18,下层管径D3=D4=22,带底板
管夹2HZJ-2×18/2×22B
(8)单、双管夹,双层,上层为单管夹,管径D1=18,下层为双管夹,管径D2=D3=22,带底板
管夹1/2HZJ50-18/2×22B
(9)双管夹,双层,管径D1=16,D2=18, D3=D4=22,带底板
管夹2HZJ50-16、18/2×22B
四、外形尺寸
|
产品
型 号
|
管子外径
D、D1、D2
|
A
|
A1
|
B
|
B1
|
d
|
H
|
|
HZJ38
|
6、8、10、12、14、16
|
63
|
101
|
18
|
32
|
M8
|
50
|
|
HZJ50
|
16、18、20、22、25
|
75
|
125
|
20
|
36
|
M8
|
62
|
|
HZJ75
|
25、28、32、34、40、42
|
102
|
177
|
24
|
44
|
M10
|
89
|
|
HZJ100
|
42、48、50、60、63
|
130
|
230
|
32
|
52
|
M12
|
116
|
|
HZJ140
|
63、70、83、89、102
|
182
|
322
|
35
|
62
|
M12
|
168
|
|
HZJ148
|
102、108
|
188
|
336
|
36
|
56
|
M12
|
176
|
|
HZJ156
|
108、114
|
196
|
352
|
38
|
58
|
M14
|
184
|
|
HZJ166
|
114、127
|
206
|
372
|
42
|
60
|
M14
|
211
|
|
HZJ172
|
127、133
|
214
|
386
|
46
|
64
|
M14
|
221
|
|
HZJ182
|
133、140
|
224
|
406
|
50
|
68
|
M16
|
130
|
|
HZJ194
|
140、152
|
236
|
430
|
54
|
74
|
M16
|
246
|
|
HZJ201
|
152、159
|
248
|
449
|
56
|
76
|
M16
|
253
|
|
HZJ212
|
159、168
|
266
|
478
|
58
|
78
|
M18
|
268
|
|
HZJ263
|
168、194
|
292
|
530
|
60
|
80
|
M18
|
294
|
|
HZJ294
|
194、219
|
318
|
581
|
62
|
84
|
M18
|
323
|
|
HZJ319
|
219、245
|
348
|
639
|
66
|
88
|
M20
|
355
|
|
HZJ347
|
245、273
|
376
|
695
|
68
|
104
|
M20
|
387
|
|
HZJ347
|
273、299
|
405
|
752
|
76
|
112
|
M22
|
417
|
|
HZJ375
|
299、325
|
465
|
840
|
82
|
122
|
M24
|
463
|
|
HZJ408
|
325、351
|
506
|
914
|
90
|
130
|
M27
|
503
|
|
HZJ447
|
351、377
|
578
|
1025
|
98
|
142
|
M30
|
542
|
|
HZJ508
|
377、426
|
668
|
1176
|
108
|
152
|
M32
|
607
|
|
产品
型号
|
管子外径
D、D1、D2
|
H1
|
H2
|
H3
|
h
|
L
|
L1
|
|
HZJ38
|
6、8、10、12、14、16
|
31
|
38
|
88
|
12
|
38
|
58
|
|
HZJ50
|
16、18、20、22、25
|
37
|
50
|
112
|
12
|
50
|
70
|
|
HZJ75
|
25、28、32、34、40、42
|
51.5
|
75
|
164
|
14
|
75
|
96
|
|
HZJ100
|
42、48、50、60、63
|
66
|
100
|
216
|
16
|
100
|
125
|
|
HZJ140
|
63、70、83、89、102
|
93
|
150
|
318
|
18
|
140
|
176
|
|
HZJ148
|
102、108
|
97
|
158
|
334
|
18
|
148
|
182
|
|
HZJ156
|
108、114
|
101
|
166
|
350
|
18
|
156
|
190
|
|
HZJ166
|
114、127
|
114.5
|
193
|
404
|
18
|
166
|
200
|
|
HZJ172
|
127、133
|
119.5
|
203
|
424
|
18
|
172
|
208
|
|
HZJ182
|
133、140
|
125
|
210
|
440
|
20
|
182
|
218
|
|
HZJ194
|
140、152
|
133
|
226
|
472
|
20
|
194
|
230
|
|
HZJ201
|
152、159
|
136.5
|
233
|
486
|
20
|
201
|
240
|
|
HZJ212
|
159、168
|
145
|
246
|
514
|
22
|
212
|
260
|
|
HZJ263
|
168、194
|
158
|
272
|
566
|
22
|
238
|
286
|
|
HZJ294
|
194、219
|
172.5
|
301
|
624
|
22
|
263
|
311
|
|
HZJ319
|
219、245
|
189.5
|
331
|
686
|
24
|
291
|
343
|
|
HZJ347
|
245、273
|
205.5
|
363
|
750
|
24
|
319
|
371
|
|
HZJ347
|
273、299
|
220.5
|
393
|
810
|
24
|
347
|
415
|
|
HZJ375
|
299、325
|
245.5
|
435
|
898
|
28
|
375
|
459
|
|
HZJ408
|
325、351
|
266.5
|
473
|
976
|
30
|
408
|
498
|
|
HZJ447
|
351、377
|
288.5
|
507
|
1049
|
35
|
447
|
567
|
|
HZJ508
|
377、426
|
321
|
572
|
1179
|
35
|
508
|
660
|
订货说明:
(1)钢管外径尺寸如不符合规格中的外径系列时,可特殊订货。
(2)单管夹标注时,在产品型号前写1;双管夹标注时,在产品型号前写2。
五、使用说明
1、管路布置在设备上时,可采用带底板的管夹,底板直接焊接在设备上。
2、管路布置在地沟内,沟的侧壁上有埋设件(钢板)。当采用带底板的管夹时,把底板焊在槽钢上槽钢焊在埋钢上,见图 1。当采用不带底板的管夹时,管夹用螺栓连接在槽钢上,这时槽钢上要钻孔。管夹一般采用一列布置,亦可交错布置。
3、管路沿地沟的侧壁布置,壁上有埋设件,管夹的底板焊在槽钢上,槽钢焊在埋设件上,见图 2。
4、管路布置在地沟侧壁的支架上,支架焊在埋设件上,管夹的底板焊在支架上,管夹悬臂较大时要注意支架的强度,见图 3。
|